Zurück zu
Solo
>
Rasenmäher
>
Aufsitzmäher / Rasentraktoren
>
562 Hydro
>
1999
>
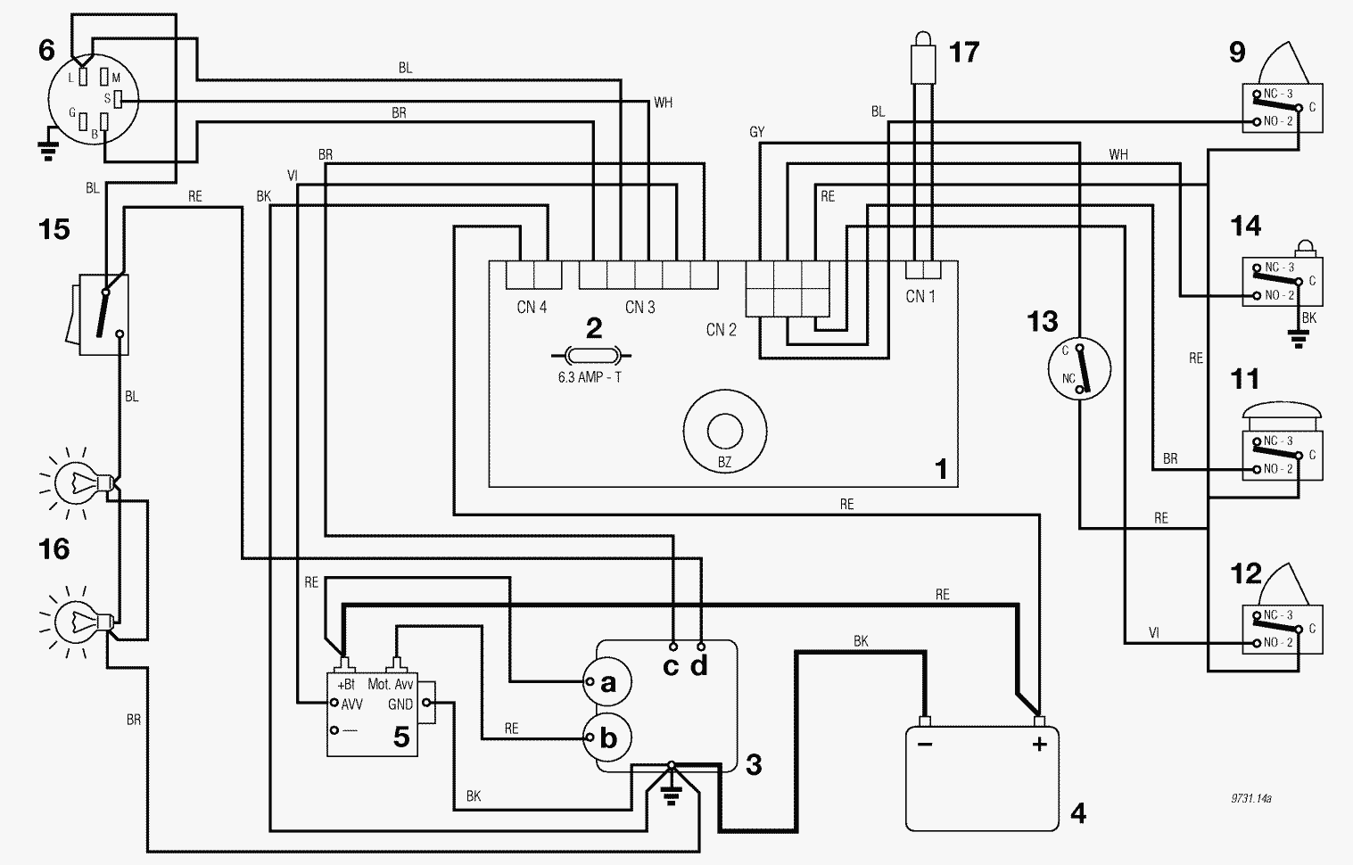
ELEKTRISCHES SCHEMA 15,5 HP B&S (J92 JP92 JT92)
Ersatzteillisten für Solo Rasenmäher ELEKTRISCHES SCHEMA 15,5 HP B&S (J92 JP92 JT92)
Pos.
Bezeichnung
Ersatzteilnummer
1
ELECTRONISCHE KARTE MIT BUZZER
ELECTRONISCHE KARTE MIT BUZZER
2
SICHERUNG 6,3 Amp. T
SICHERUNG 6,3 Amp. T
3
MOTOR
MOTOR
3a
Generator
Generator
3b
Anlasser
Anlasser
3c
Motorabstellung
Motorabstellung
3d
Vergaser
Vergaser
4
BATTERIE
BATTERIE
5
ANLASSER RELAIS
ANLASSER RELAIS
6
SCHLÜSSELSCHALTER
SCHLÜSSELSCHALTER
9
MESSER MIKROSCHALTER
MESSER MIKROSCHALTER
11
SITZMIKROSCHALTER
SITZMIKROSCHALTER
12
GRASFANGEINRICHTUNG MIKROSCHALTER
GRASFANGEINRICHTUNG MIKROSCHALTER
13
ANTRIEB MICROSCHALTER
ANTRIEB MICROSCHALTER
14
VOLLKORB VORRICHTUNG SWITCH
VOLLKORB VORRICHTUNG SWITCH
15
LICHTSCHALTER
LICHTSCHALTER
16
LICHT
LICHT
17
KONTROLLAMPE
KONTROLLAMPE
Gebrauchsanweisungen
Solo
Pflanzenschutzgeräte
Motorsägen
Motorsensen
Motorhacken
Balkenmäher
Vertikutierer
Rasenmäher
Aufsitzmäher / Rasentraktoren
576 / 576 Hydro
575 / 575 Hydro
572 / 572 Hydro
570 / 570 Hydro
562 Hydro
2004
2003
2000
1999
ELEKTRISCHES SCHEMA 15,5 HP B&S (J92 hy. JP92 hy. JT92 hy.)
ELEKTRISCHES SCHEMA 10,5 - 12,5 - 13 HP B&S - 13 HP TECUMSEH (J92 hy. JP92 hy. JT92 hy.)
ELEKTRISCHES SCHEMA 15,5 HP B&S (J92 JP92 JT92)
ELEKTRISCHES SCHEMA 10,5 - 12,5 - 13 HP B&S - 13 HP TECUMSEH (J92 JP92 JT92)
ZUBEHOERE NACH ANFRAGE
ELEKTRISCHETEILE J92 hy. / JP92 hy. / JT92 hy.
ELEKTRISCHETEILE J92 / JP92 / JT92
AUFFANGSACK (2. - BEWEGLICHER TEIL)
AUFFANGSACK (1. - FESTER TEIL)
SCHNEIDWERKZEUG (2)
SCHNEIDWERKZEUG (1)
SCHNEIDWERKZEUG AUFHEBESATZ
GETRIEBEJ92 hy. / JP92 hy. / JT92 hy.
GETRIEBE J92 / JP92 / JT92
MOTOR 15,5 HP B&S
MOTOR 13 HP TECUMSEH
MOTOR 10,5 - 12,5 - 13 HP B&S
GETRIEBE UND BREMSE ANTRIEB J92 hy. / JP92 hy. / JT92 hy.
BREMSE UND WECHSEL ANTRIEB
LENKGETRIEBE
KARROSSERIE JT92 / JT92 hy.
KARROSSERIE JP92 / JP92 hy.
RAHMENSATZ
KARROSSERIE J92 / J92 hy.
560 PM
560 / 560 Hydro
557
556
555 / 555 Hydro
Benzin-Antriebs-Mäher
Benzin-Schiebe-Mäher
Elektro Rasenmäher
Blasgeräte
Multimot
Impressum
(C) by motoruf