Zurück zu
Solo
>
Rasenmäher
>
Aufsitzmäher / Rasentraktoren
>
555 / 555 Hydro
>
1999
>
ELEKTRISCHETEILE F72 hy.
Ersatzteillisten für Solo Rasenmäher ELEKTRISCHETEILE F72 hy.
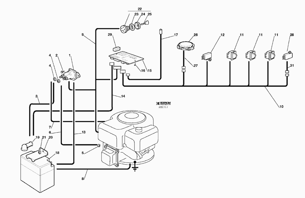
Pos.
Bezeichnung
Ersatzteilnummer
1
ANLASSRELAIS
18736110/0
2
SCHRAUBE
12735110/0
3
KABEL
27065050/0
4
MUTTER
12360352/0
5
MUTTER
12361005/0
6
KABELSATZ
25065001/0
7
KABEL
27065051/0
8
KABEL
25065004/0
9
KABELSATZ
84040100/0
10
KABELSATZ
84040106/0
11
MIKRO
19410606/0
12
LEERLAUF MIKROSCH. (hydro)
19410609/0
13
KABEL
25065018/0
14
KABEL
27065057/0
15
ELEKTRONISCHE KARTE
25722411/0
16
SCHRAUBE
12727810/0
17
KABEL
25065014/1
18
BATTERIE
18120002/1
19
STECKER
18564862/0
20
BRIDE
27772099/0
21
MUTTER
12155000/0
22
SCHALTER
18450065/1
23
NUTMUTTER
18400861/0
24
NUTMUTTER SCHUTZ
18565351/0
25
SCHLÜSSEL FÜR START
18210016/0
26
MIKRO
19410607/0
27
KABEL
25065020/0
28
VOLLKORB VORRICHTUNG
19410605/1
29
SICHERUNG
33340033/0
31
KABEL
25065023/0
Gebrauchsanweisungen
Solo
Pflanzenschutzgeräte
Motorsägen
Motorsensen
Motorhacken
Balkenmäher
Vertikutierer
Rasenmäher
Aufsitzmäher / Rasentraktoren
576 / 576 Hydro
575 / 575 Hydro
572 / 572 Hydro
570 / 570 Hydro
562 Hydro
560 / 560 Hydro
557
556
555 / 555 Hydro
2004
2003
2002
2001
2000
1999
ELEKTRISCHES SCHEMA 10,5 - 8,5 - 10 HP B&S - 10 HP TECUMSEH (F72 hy.)
ELEKTRISCHES SCHEMA 10,5 - 8,5 - 10 HP B&S - 10 HP TECUMSEH (F72)
ZUBEHOERE NACH ANFRAGE
ELEKTRISCHETEILE F72 hy.
ELEKTRISCHETEILE F72
AUFFANGSACK
SCHNEIDWERKZEUG (2)
SCHNEIDWERKZEUG (1)
SCHNEIDWERKZEUG AUFHEBESATZ
GETRIEBE F72 hy.
GETRIEBE F72
MOTOR 10 HP TECUMSEH
MOTOR 8,5 HP B&S
MOTOR 10,5 HP B&S
GETRIEBE UND BREMSE ANTRIEB F72 hy.
BREMSE UND WECHSEL ANTRIEB F72
LENKGETRIEBE
KARROSSERIE F72 / F72 hy.
RAHMENSATZ
555 PM
Benzin-Antriebs-Mäher
Benzin-Schiebe-Mäher
Elektro Rasenmäher
Blasgeräte
Multimot
Impressum
(C) by motoruf