Zurück zu
Solo
>
Rasenmäher
>
Aufsitzmäher / Rasentraktoren
>
560 / 560 Hydro
>
2001
>
ELEKTRISCHETEILE J92 hy. / JP92 hy. / JT92 hy. / JR92 hy.
Ersatzteillisten für Solo Rasenmäher ELEKTRISCHETEILE J92 hy. / JP92 hy. / JT92 hy. / JR92 hy.
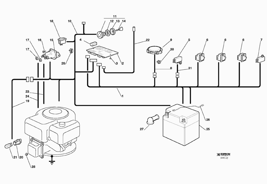
Pos.
Bezeichnung
Ersatzteilnummer
1
KABELSATZ
82040085/0
2
ELEKTRONISCHE KARTE
25722415/0
3
SCHRAUBE
12727810/0
4
SICHERUNG
33340033/0
5
LEERLAUF MIKROSCH. (hydro)
19410609/0
6
MIKRO
19410606/0
7
VOLLKORB VORRICHTUNG
19410605/1
8
KABEL
25065020/0
9
MIKRO
19410607/0
10
KABELSATZ
82040082/0
11
SCHALTER
18450065/1
12
NUTMUTTER
18400861/0
13
NUTMUTTER SCHUTZ
18565351/0
14
SCHLÜSSEL FÜR START
18210016/0
15
ANLASSRELAIS
18736111/0
16
SCHRAUBE
12791213/0
17
MUTTER
12292102/0
18
LICHTEN SCHALTER
18450060/1
19
KABEL
82040070/0
20
SCHEINWERFERLAMPE
33500030/0
21
LAMPENFASSUN
18459100/0
22
KABEL
25065014/1
23
KABEL
25065012/0
24
KABELSATZ
25065017/0
25
BATTERIE
18120002/1
26
FEDER
25430230/0
27
STECKER
18564861/0
28
MUTTER
12361005/0
29
KABELBEFESTIGUNG
33320506/0
30
KABELBEFESTIGUNG
33320504/0
31
KABEL (hydro)
25065025/0
Gebrauchsanweisungen
Solo
Pflanzenschutzgeräte
Motorsägen
Motorsensen
Motorhacken
Balkenmäher
Vertikutierer
Rasenmäher
Aufsitzmäher / Rasentraktoren
576 / 576 Hydro
575 / 575 Hydro
572 / 572 Hydro
570 / 570 Hydro
562 Hydro
560 / 560 Hydro
2004
2003
2002
2001
KLEBZETTEL
ZUBEHOERE NACH ANFRAGE
ELEKTRISCHETEILE J92 hy. / JP92 hy. / JT92 hy. / JR92 hy.
ELEKTRISCHETEILE J92 / JP92 / JT92 / JR92
AUFFANGSACK (2. - BEWEGLICHER TEIL)
AUFFANGSACK (1. - FESTER TEIL)
SCHNEIDWERKZEUG (2)
SCHNEIDWERKZEUG (1)
SCHNEIDWERKZEUG AUFHEBESATZ
GETRIEBE J92 hy. / JP92 hy. / JT92 hy. / JR92 hy.
GETRIEBE J92 / JP92 / JT92 / JR92
MOTOR 15 - 15,5 HP B&S
MOTOR 13 HP TECUMSEH
MOTOR 12 - 12,5 - 13,5 HP B&S
GETRIEBE UND BREMSE ANTRIEB J92 hy. / JP92 hy. / JT92 hy. / JR92 hy.
LENKGETRIEBE
BREMSE UND WECHSEL ANTRIEB J92 / JP92 / JT92 / JR92
KARROSSERIE JR92 / JR92 hy.
KARROSSERIE JT92 / JT92 hy.
KARROSSERIE JP92 / JP92 hy.
KARROSSERIE J92 / J92 hy.
RAHMENSATZ
2000
1999
560 PM
557
556
555 / 555 Hydro
Benzin-Antriebs-Mäher
Benzin-Schiebe-Mäher
Elektro Rasenmäher
Blasgeräte
Multimot
Impressum
(C) by motoruf