Zurück zu
Solo
>
Rasenmäher
>
Aufsitzmäher / Rasentraktoren
>
560 / 560 Hydro
>
2003
>
ELETRISCHETEILE
Ersatzteillisten für Solo Rasenmäher ELETRISCHETEILE
Pos.
Bezeichnung
Ersatzteilnummer
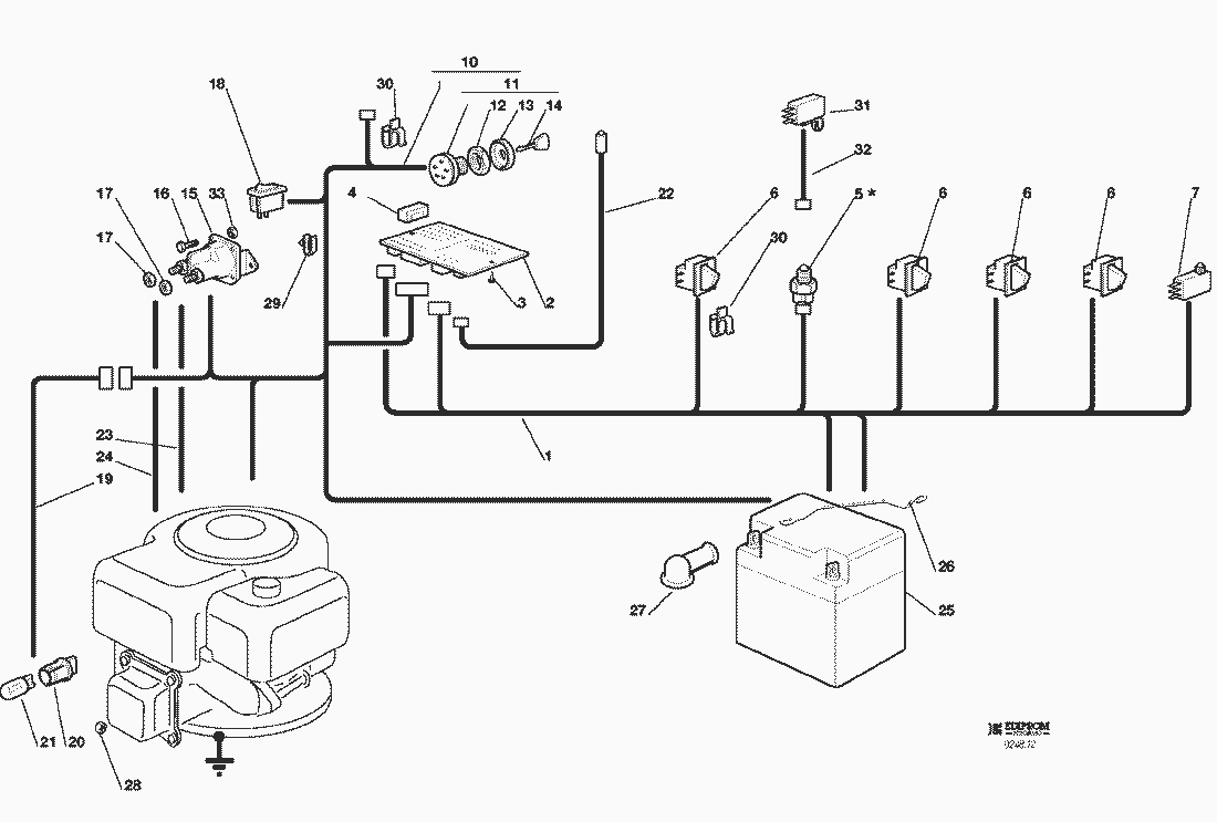
1
KABELSATZ
82040105/0
2
ELEKTRONISCHE KARTE
25722415/0
3
SCHRAUBE
12727810/0
4
SICHERUNG
33340033/0
5
ANTRIEB SCHALTER (mech.)
ANTRIEB SCHALTER (mech.)
6
MIKRO
19410606/0
7
VOLLKORB VORRICHTUNG
19410605/1
10
KABELSATZ
82040082/2
11
SCHALTER
18450065/1
12
NUTMUTTER
18400861/0
13
NUTMUTTER SCHUTZ
18565351/0
14
SCHLÜSSEL FÜR START
18210016/0
15
ANLASSRELAIS
18736111/0
16
SCHRAUBE
12791213/0
17
MUTTER
12360352/0
18
LICHTEN SCHALTER
18450060/1
19
KABEL
82040070/0
20
SCHEINWERFERLAMPE
33500030/0
21
LAMPENFASSUN
18459100/0
22
KABEL
25065014/1
23
KABEL
25065012/0
24
KABELSATZ
25065017/0
25
BATTERIE
18120002/1
26
FEDER
25430230/0
27
STECKER
18564861/1
28
MUTTER
12361005/0
29
KABELBEFESTIGUNG
33320506/0
30
KABELBEFESTIGUNG
33320504/0
31
LEERLAUF MIKROSCH. (hydro)
19410609/0
32
KABEL (hydro)
25065025/0
33
MUTTER
12292102/0
Gebrauchsanweisungen
Solo
Pflanzenschutzgeräte
Motorsägen
Motorsensen
Motorhacken
Balkenmäher
Vertikutierer
Rasenmäher
Aufsitzmäher / Rasentraktoren
576 / 576 Hydro
575 / 575 Hydro
572 / 572 Hydro
570 / 570 Hydro
562 Hydro
560 / 560 Hydro
2004
2003
KLEBZETTEL
ZUBEHOERE NACH ANFRAGE
ELETRISCHETEILE
AUFFANGSACK (2. BEWEGLICHER TEIL)
AUFFANGSACK (1. FESTER TEIL)
SCHNEIDWERKZEUG (2)
SCHNEIDWERKZEUG (2)
SCHNEIDWERKZEUG (1)
SCHNEIDWERKZEUG AUFHEBESATZ
GETRIEBE 92 hydro
GETRIEBE 92
MOTOR 15 - 15,5 HP B&S
MOTOR 13 HP TECUMSEH
MOTOR 12 - 12,5 - 13,5 HP B&S
GETRIEBE UND BREMSE ANTRIEB
BREMSE UND WECHSEL ANTRIEB
LENKGETRIEBE
KARROSSERIE (JB)
KARROSSERIE (JTP)
KARROSSERIE (JR)
KARROSSERIE (JT)
KARROSSERIE (JP)
KARROSSERIE (J)
RAHMENSATZ
2002
2001
2000
1999
560 PM
557
556
555 / 555 Hydro
Benzin-Antriebs-Mäher
Benzin-Schiebe-Mäher
Elektro Rasenmäher
Blasgeräte
Multimot
Impressum
(C) by motoruf